Description
Mobile CIP station 2×50 liters | Cleaning-In-Place machine
Equipment to the cleaning and sanitizing of vessels, hoses and piping routes in breweries and other food production plants, with two tanks 50 liters, pump and heating
The CIP-52 is a mobile machine to the sanitation and sterilization of vessels and piping routes. This is a fully equipped system for breweries and other food production plants : Cleaning-In-Place. The CIP equipment provides heating and circulation of alkaline and acid solutions using a pump through pipe system, hoses and sanitary shower that sprays sanitary chemical solutions on interior walls of the sanitized vessel. The device consists of two separate containers with nominal volume of 50 liters and one neutralization vessel (23 l), one centrifugal pump, electric control panel, manual valves and all installation pipes as well. Digital temperature control in range of 0-60 °C (optionally up to 80°C with the special pump seal). This type of the CIP station is recommended for cleaning and sanitation of fermentation tanks, storage tanks, water tanks with volume from 0 up to 2000 liters and all piping routes and other facilities that come in contact with beverages or food.
CIP unit with cleaning solutions in two 50L tanks and a 23L neutralizing vessel
A principe of the cleaning and sanitizing process is based on circulation of an alkaline or acid solution through a sanitary shower spraying it onto vessel walls and into its space. It is equipped also with a flowheater with digital regulation of temperatures ranging from 0°C to 80°C.
The CIP consists of two main tanks for alkaline and acid solution and one vessel used for a neutralization of the solutions. The circulation of the sanitary solutions is provided by a pump and a system of connecting hoses.
Functions of the vessels (3):
- Alkaline vessel for alkaline cleaning-sanitation of all brewery equipment
- Acid vessel for acid cleaning-sanitation of all brewery equipment
- Neutralizing vessel for a neutralization of acid and alkaline solutions before they pour into the drain
The equipment CIP-52 is installed in a rigid frame provided by lockable wheels. Used material is stainless steel 1.4301 (AISI 304). Containers (vessels): not equipped with insulation.

Description of the cleaning-sanitizing cycle
The cleaning-sanitizing cycle usually consists of these steps :
- Pre-rinsing – rinsing of the production equipment using cold or hot water.
- Cleaning – cleaning of the production equipment using circulated hot water.
- Rinsing – thorough rinsing of the production equipment using cold or hot water.
- Chemical disinfection (sanitation) – washing of technology using alkaline and then acid sanitizing solution at the desired concentration.
- Rinsing – thorough rinsing of the production equipment using cold or hot water.
- Neutralization – is performed after the finish of several cleaning and sanitizing cycles – mixing alkaline and then acidic sanitizing solution to achieve neutral pH of the solution and their discharge to the channel.

More informations : All about the process Cleaning-In-Place
Description of the CIP machine :

Main control elements and tanks :
(Valid only for the CIP machine equipped with the manual control system )
| Z1 | Tank No. 1 (usualy for the alkalic detergent – lye) |
| Z2 | Tank No. 2 (usualy for the acidic detergent – acid) |
| V1-V13 | Spherical valves |
| HV | Main switch (on / off) |
| SM | Motor switch (on / off) |
| SO | Heating switch (on / off) |
| DX | Digital temperature controller (current temperature / desired temperature) |
| FC | Frequency inverter (optionaly) |
Parameters
- Width 1 090 mm
- Height 1 302 mm
- Depth 645 mm
- Container with NAOH 50 l
- Container with H2SO4 50 l
- Boiler 12 l
- Heating elements 2x 2200 W
- Neutralization vessel 23 l
- Distribution piping DN 25
- Armatures (outputs / inputs) DN 40, 1.4301
- Centrifugal pump, type EBARA CD 70/05 0.37 kW 80 l/min, 230V/50Hz (AISI 316L)
- Pump discharge 21 m
- Electric switchboard
- Main electrical connection 3*400V/50Hz 16A
- Circuit breaker 230V 16A
- Digital regulator Dixel XR 10 D
- Contactor of heating 230V 16A
- Motor starter 230V
- Probe NTC 6 mm
- Cable 5x 1.5 5m
Warranty
- Equipment CIP 50 36 months
- Electric installation 24 months
- Pump 24 months
Pipe connections :
(Standard version – all connections may be different type by the customer´s requirements)
| Description | Version DC : DIN 11851 (Dairy couplers) | Version TC : DIN 32676 (TriClamp couplers) |
| Water inlet | DIN 11851 / DN 40 (external thread) | DIN 32676 / TriClamp 1,5 ” DN 40 |
| CIP chemical solution outlet | DIN 11851 / DN 40 (external thread) | DIN 32676 / TriClamp 1,5 ” DN 40 |
| CIP chemical solution inlet (return) | DIN 11851 / DN 40 (external thread) | DIN 32676 / TriClamp 1,5 ” DN 40 |
| Tank overflow outlet (discharge into the neutralizing container) | DN 25 pipe (without a pipe coupler) | DN 25 pipe (without a pipe coupler) |
| Tank draining (discharge into the neutralizing container) | DN 25 pipe / BSP G 1″ (without a pipe coupler) | DN 25 pipe / BSP G 1″ (without a pipe coupler) |
| Draining the neutralizing container | DIN 11851 / DN 25 (external thread) | DIN 32676 / TriClamp 1,5 ” DN 25 |
Material
- Version CIP-52-304 : Pump inner parts and heating chambers are made from stainless steel AISI 316. Pipes, fittings, frame and tanks are made from stainless steel AISI 304.
- Version CIP-52-316 : All parts are made from stainless steel AISI 316.

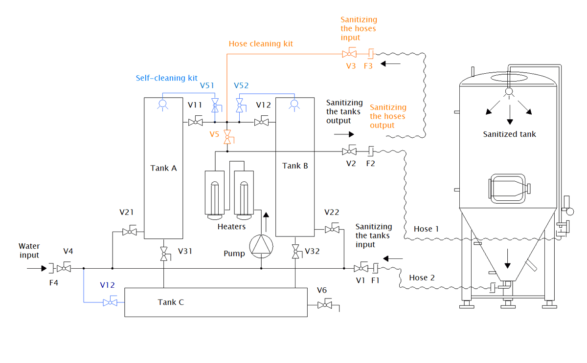
Technological scheme of the CIP-52 station connected with an external tank to be cleaned and sanitized
- Black marked – standard equipment of the CIP station
- Blue marked – optional self-cleaning kit (usable for the self-cleaning of the CIP station)
- Orange marked – optional hose cleaning kit (usable for the cleaning the hoses and pipes)

Standard equipment (black marked):
- Tank A : Alkaline vessel for alkalic cleaning-sanitation of all brewery equipment
- Tank B : Acid vessel for acidic cleaning-sanitation of all brewery equipment
- Tank C: Neutralizing vessel for a neutralization of acid and alkaline solutions before they pour into the drain
- Pump : Circulation pump EBARA
- Heaters : Electric heating elements in separate chambers
- F1 : Fitting-armature to connection of hose for the sanitizing solution inlet (return from the sanitized tank)
- F2 : Fitting-armature to connection of hose for the sanitizing solution outlet (spraying of the sanitized tank)
- F4 : Fitting-armature to connection of hose for the filling the CIP with water
- V11: Valve to filling the tank A
- V12: Valve to filling the tank B
- V21: Valve to suction of sanitizing solution from the Tank A to the pump
- V22: Valve to suction of sanitizing solution from the Tank B to the pump
- V31: Valve to draining of the Tank A
- V32: Valve to draining of the Tank B
- V1: Valve to open/close of the sanitizing solution inlet (cleaning of the tank)
- V2: Valve to open/close of the sanitizing solution outlet (cleaning of the tank or hose or pipe)
- V4: Valve to open/close of the water inlet
- V6: Valve to draining of the Tank C
Self cleaning kit (optional equipment) :
- V12: Valve to suction of sanitizing solution from the Tank C to the pump
- V51 : Valve to cleaning of the Tank A
- V52 : Valve to cleaning of the Tank B
- The spraying ball in the tank A
- The spraying ball in the tank B
Hose cleaning hit (optional equipment) :
- F2 : Fitting-armature to connection of hose for the sanitizing solution outlet (cleaning of hose or pipe)
- F3 : Fitting-armature to connection of hose for the sanitizing solution inlet (return from the sanitized hose or pipe)
- V2: Valve to open/close of the sanitizing solution inlet (cleaning of the hose or pipe)
- V3: Valve to open/close of the sanitizing solution outlet (cleaning of the hose or pipe)
- V5: Separation valve to use for the cleaning of the hoses and pipes
Optional equipment – prices :
Maximal temperature of chemical solutions :
- Temperature of chemical solutions is maximally 60°C … included in basic price
- Temperature of chemical solutions is maximally 80°C … surcharge for a special pump seal … 290 Eur
Insulation of the tanks (to save energy of heated solutions)
- Insulation of the tanks with mineral wool and outer jacket made of AISI 304 ….. 627 Eur (1 tank) / 1129 Eur (2 tanks)
- Insulation of the tanks with mineral wool and outer jacket made of AISI 316 ….. 941 Eur (1 tank) / 1694 Eur (2 tanks)
Self-cleaning packet (the blue elements on the CIP scheme)
- Self-cleaning packet made of AISI 304 … 821 Eur
- Self-cleaning packet made of AISI 316 … 1232 Eur
- Rotating spray heads (instead the static spray heads) … 284 Eur
Hose cleaning set (the orange elements on the CIP scheme)
- Hose cleaning packet made of AISI 304 … 640 Eur
- Hose cleaning packet made of AISI 316 … 942 Eur

Flow speed regulation :
- Frequency controller for the pump speed regulation (without measure of the flow speed) … 810 Eur
- Frequency controller for the pump speed regulation with measure of the flow speed – setting of desired stabil flow speed is possible … 2110 Eur
Conductivity meter :
The conductivity meter is an equipment which allows monitoring of current electrical conductivity of the chemical solution. Using the conversion table, it is possible to assign a specific currently measured electrical conductivity value in mS/cm to the pH value of the chemical solution and thus monitor the current concentration of alkalic and acidic solution. If the concentration drops below the critical value, it is necessary to increase the concentration by adding concentrated acid or lye.
We offer two variants of sets with the electrical conductivity sensor and the numeric measured value display unit :
- MTES77 Conductivity meter (a recommended professional European product with guaranteed accuracy and technical parameters) : Mettler Toledo EasySense77 conductivity sensor (0.2 – 400mS/cm) with the Transmitter M200 numeric display unit … 3980,- Eur

- XNQEC100 Conductivity meter (a cheap Chinese product of an unknown manufacturer with usable accuracy, without guarantee of technical parameters) : conductivity sensor (2 – 200mS/cm) with the JISHEN CM230S numeric display unit … 880,- Eur

More information about the conductivity sensors :
The cheap XNQEC100 conductivity sensor is not primarily designed for professional CIP applications that require accuracy measuring the current pH value of chemical solutions. We recommend to choose the XNQEC100 conductivity sensor only as an indicative measure equipment that allows to see if the chemical solutions are in relative good or bad conditions (for a decision when next dosing of chemical concentrates is necessary).
The XNQEC100 sensor probe is intended for indicative value displaying only, with a measurement accuracy deviation of approximately ±10%, depending on the level of probe contamination. To achieve more accurate readings, it is necessary to:
– regularly clean the probe using circulation flow
– apply both alkaline and acidic cleaning solutions
– subsequently perform a thorough rinse of the piping with hot water
For professional CIP systems that require high-accuracy measurement the electrical conductivity of chemical solutions a closed toroidal sensor (Mettler Toledo MTES77, IFM LDL220) is more suitable from a technological standpoint.
Dimensions

Why to use the CIP for cleaning and sanitation of the brewery equipment ?
Advantages of our CIP stations compared to the simple cleaning and sanitatizing technology with a pump:
- Less preparatory work: Sanitizing solutions are always prepared in the CIP containers and they are available in the desired dilution for several cleaning and sanitizing cycles. Their preparation before each cleaning and sanitizing cycle is not needed.
- Increasing work safety: Limiting the frequency of manipulation with sanitizing solutions reduces the likelihood of burns the operator when handling concentrated acids and alkalis.
- Saving of time and energy: Continuous heating of cleaning and sanitizing solution during the cleaning and sanitizing cycles and keeping them at a prescribed temperature increase considerably the efficiency of cleaning and sanitation, resulting in time saving operation of the equipment and saving of electricity consumption. All cleaning process, pump operations, heating of sanitizing solutions and water, they all take significantly less time, require less human work and electric energy.
- High efficiency of cleaning and sanitation: Compared with the cleaning and sanitizing of the food processing equipment by simple circulation pump there is still the same temperature of the sanitizing solutions during all time of the CIP cycle, if our CIP unit is used for this operation. Cleaning and sanitation with hot water and disinfectant solutions is definitely more effective than the same procedure with cold solutions, and therefore containers and equipment are perfectly clean after disinfection and washing cycles and are also free of organic and other impurities, which is desirable not only in the brewing industry but also in any other beverage or food production process. This is a prerequisite for compliance with legal hygiene requirements.
- Simple and efficient neutralization of acid and alkaline solutions after use: Neutralizing vessel (part of the CIP station) allows easy, safely and completely neutralize the used acid and alkaline sanitizing solution before pouring into the channel. It fully meets the requirements of laws to protect the environment and prevents damage to sewerage systems and other building components. Furthermore, this increases the safety when handling used washing and sanitization solution.
How the machine works ?

Self-Sanitation process – Sanitizing of the container 1
- Empty the container no.1 into the container no.3 by opening the G valve.
- Open the valve A and the valve D and start the pump. The sanitation solution from the container 2 will wash the container 1 thrue the sanitation ball inside the container 1.
- After transfering all of the solution from the container 2 into the container 1 turn off the pump and close the valves A and D.
- Transfer the solution from the container 1 back into the container 2. Open the valve C and valve H and start the pump.
- After transfering all of the solution from the container 1 into the container 2 turn off the pump and close the valves C and H.
- Transfer the solution from the container 3 back into to container 1. Open the Valve E and valve I and start the pump.
- After transfering all of the solution from the container 3 into the container 1 turn off the pump and close the valves E and I.
Self-Sanitation process – Sanitizing of the container 2
- Empty the container no.2 into the container no.3 by opening the F valve.
- Open the valve B and the valve C and start the pump. The sanitation solution from the container 2 will wash the container 1 thrue the sanitation ball inside the container 1.
- After transfering all of the solution from the container 1 into the container 2 turn off the pump and close the valves B and C.
- Transfer the solution from the container 2 back into the container 1. Open the valve D and valve I and start the pump.
- After transfering all of the solution from the container 2 into the container 1 turn off the pump and close the valves D and I.
- Transfer the solution from the container 3 back into to container 2. Open the Valve E and valve H and start the pump.
- After transfering all of the solution from the container 3 into the container 1 turn off the pump and close the valves E and H.












